

新闻详情
最近,新疆哈密地区某工业区水厂的采暖项目,已经顺利交付。这个项目没搞复杂的供暖方案,就是用撬装一体化空气源热泵,搭配上水箱配套泵组,刚好能适配哈密温带大陆性气候的特点。要说它的好处,就是采暖效果稳、安装也省事,不光彻底解决了水厂冬天的采暖问题,还为工业区里其他公用设施的采暖升级,提供了一个实打实的好例子,也能看出撬装一体化空气源热泵,在这种特殊气候和工业场景里,确实很好用、很适配。

哈密在新疆东部,属于典型的温带大陆性气候,冬天又冷又干,昼夜温差还特别大,气温经常能降到零下15℃以下,而且采暖的时间也长。水厂作为工业区里很关键的公用设施,冬天能不能稳定采暖,直接影响着设备能不能正常运转、工作人员上班舒不舒服,还有生产效率的高低。所以在选采暖设备的时候,我们重点看了三点:能不能适应低温、能不能节能、后期维护是不是方便,敲定了撬装一体化空气源热泵系统,作为这次项目的核心采暖设备。
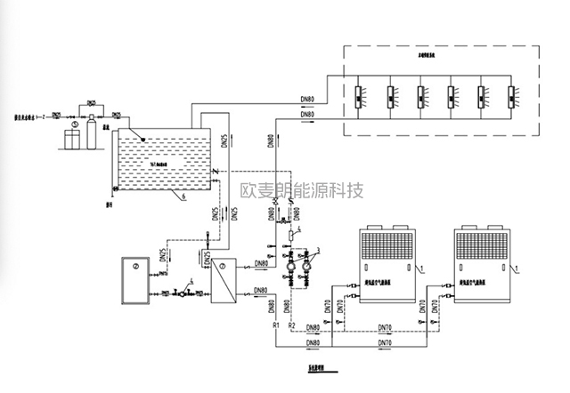
这次项目采购的撬装一体化空气源热泵系统,都是根据哈密的气候特点和水厂的采暖需求,专门定制优化过的,用起来特别适配。系统一共配了2台低温型热泵机组,总制热量能达到146KW,还装了专用的低温制热技术,就算到了冬天室外零下15℃的极端低温天气,也能稳定出热,保证热泵的出水温度不低于45℃,水厂的车间、办公室还有其他附属设施的采暖需求,都能满足。这就解决了以前传统采暖设备的通病——一到低温环境,制热效果就下降、效率也上不去。另外配套的保温水箱,容积不小于16m3,尺寸是4m×2m×2m,设计得很合理,能存住热量、起到缓冲作用,平衡供暖负荷,避免室内温度忽高忽低,既保证了采暖的舒适度,也让整个系统的运行效率更高了。

其实让人满意的,还是这种撬装一体化空气源热泵,它打破了传统空气源热泵分散安装、施工麻烦的问题,“一体化集成、模块化设计”就是它最大的优势,也是这次项目能快速落地的关键。所谓的撬装一体化,就是把热泵主机、水箱、配套泵组还有控制系统这些核心部件,全都集成在标准化的撬装基座上,不用搞复杂的土建工程,也不用专门建机房,直接在室外布置机组和水箱保温房就行,大大缩短了现场施工的时间,也减少了前期的投入成本。这种集成设计不仅省地方,还能做到“货到现场、快速对接、调试投用”,比起传统的采暖系统,施工效率能提高60%以上,特别符合工业区水厂的场地布局和施工进度要求,真正做到了省时、省力又省钱。
除了安装方便,这套系统的智能化程度和耐用性也很出色。它搭载的智能控制系统,功能很全面,既能实时记录每台压缩机的运行时间,还能通过智能算法,优先启动运行时间最短的压缩机,让每台压缩机的磨损都比较均匀,这样就能延长整个机组的使用寿命,后期维护的成本也能降下来。同时,工作人员通过线控器,就能灵活调整制热的进、出水温度,根据水厂的实际采暖需求精准调控,还能设置定时开关机,不同时段需要多少热量,就供多少热,既方便又节能。另外,系统还有断电记忆、自检、故障报警和故障代码显示的功能,能实时盯着机组的运行状态,一旦出现故障隐患,会及时提醒,不用专人24小时盯着值守,大大减少了运维的人力成本,也能保证系统长期稳定运行,为水厂冬天采暖保驾护航。

作为绿色节能的采暖技术,撬装一体化空气源热泵靠的是空气能这种低品位热源,通过逆卡诺循环原理把热量转化利用起来,不用燃烧化石燃料,没有明火,也不会排放废气,既符合国家节能减排和“双碳”的发展要求,也契合哈密地区环保采暖的政策方向。和传统的电采暖、燃煤采暖比起来,这套系统的能效比要高得多,运行成本大概只有电采暖的四分之一,能明显减少水厂采暖的运营开支,既省钱又环保,实现了经济效益和环保效益的双赢。而且机组还做了防风沙、防腐蚀的专门设计,适配哈密干燥多风沙的气候,就算放在室外,也能长期稳定运行,这也让它在西北干旱低温地区,有了更多的应用场景。
这次哈密工业区水厂采暖项目的顺利交付,不仅证明了撬装一体化空气源热泵,在低温环境下也能稳定运行,更凸显了它在工业公用设施采暖领域的独特优势。和传统采暖设备比起来,它有五个突出的特点:集成化、便捷化、智能化、节能化、耐用化,不用复杂土建、安装快、低温性能好、后期维护省钱,不管是水厂、电厂,还是工业园区,各种工业场景都能适配,尤其是像哈密这种温带大陆性气候的地区,用起来特别合适。

现在,绿色低碳的发展理念越来越深入人心,工业领域对采暖升级的需求也越来越迫切。撬装一体化空气源热泵凭借灵活适配、高效节能、稳定可靠的特点,打破了传统采暖模式的局限,给工业场景的采暖,提供了一个全新的解决方案。这次哈密水厂项目的成功应用,给新疆乃至整个西北低温地区的工业公用设施采暖升级,提供了可复制、可推广的实际经验,也推动了撬装一体化空气源热泵技术的普及和应用,相信未来它会赋能更多工业场景,助力绿色低碳产业更好地发展。

